1.引言
近年來,隨著互聯網、云計算、移動互聯網和物聯網等技術的快速發展,數據中心系統規模不斷增大,重要性越來越高,其對系統彈性、可用性、運營效率、可運維性等提出了更高的要求。作為數據中心供配電系統的關鍵組成部分,UPS無疑需要匹配這種要求。在此背景下,UPS模塊化已經成為業界的共識。與傳統塔式機相比較,模塊化UPS具有以下優勢:
1)投資有效性:隨需擴容,節省初期投資;
2)模塊冗余高可靠性:避免出現重大斷電事故;
3)易維護性:在線熱插拔,維護簡單快速,無須轉旁路;
4)節能環保性:對電網污染小,高效率及模塊休眠等技術減少能源浪費。
正因為具有如此眾多的優點,目前大多數UPS廠商都已發布模塊化UPS,越來越多的用戶已經或正在考慮使用模塊化UPS建設新數據中心。但現今市場上的模塊化UPS所采用的技術不盡相同,客戶在選用過程中有一定的困惑,本文將基于筆者的應用實踐與理解對兩種主流架構的模塊化UPS進行剖析,希望能給各位讀者一些幫助及啟發。
2.模塊化UPS的兩種典型架構
1)分布式架構
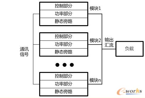
圖1中展示了分布式模塊化UPS的系統架構。

圖1 分布式結構的模塊化UPS架構
分布式是早期模塊化UPS經常使用的一種架構。此類模塊化UPS系統層面上等價于數臺獨立的UPS直接并聯,其功率模塊利用小型UPS改造而成,可自主獨立工作,其特點是:①除整流、逆變的控制外,均流與邏輯切換也由內部控制單元控制;②內置容量與功率模塊容量一致的靜態旁路,在旁路模式時,由每個模塊內的靜態旁路共同承擔負載。
2)分布+集中式架構
與之相對應,圖2展示了另一類架構的模塊化UPS。

圖2 分布+集中式結構模塊化UPS架構
分布+集中式結構的模塊化UPS設備所有的功率模塊內置控制單元用于本模塊的整流器與逆變器控制,而將整個系統的均流及邏輯切換等功能從模塊內部控制單元中提取出來,由一個集中的控制模塊控制。為了消除可能引入的單點故障,該控制模塊及相應通訊總線均進行1+1冗余。當一個控制單元出現故障時,整個UPS系統中功率模塊可由另一處于熱備狀態的控制單元無縫接管系統控制,保障系統不間斷運行。同時,功率模塊內不再內置靜態旁路,系統配置一個靜態旁路模塊,其容量即為系統容量
3.分散控制與分布+集中控制邏輯模式對比
分布式架構的模塊化UPS采用分散控制邏輯模式,系統中每個模塊都含有一個完整獨立的控制單元,系統的主控模塊會通過一定的邏輯規則從系統內所有模塊中選出,其余模塊作為從控模塊聽從主控模塊調度。當UPS系統中的一個從控模塊出現故障時其余模塊仍正常工作,當主控模塊出現故障時可通過一定的競爭規則來使得另一個模塊作為主控模塊,保障系統繼續正常工作。
分散控制邏輯模式的優點在于每個控制單元都可以完成對系統獨立控制的工作,故不存在這方面的單點故障點。但缺點也很明顯,首先因為主控模塊既要處理本身的信號,又要協調各模塊之間的信號,所以控制邏輯比較復雜,軟件邏輯可靠性不高。其次各主控模塊故障后,會在剩余模塊中競爭產生一個模塊作為主控模塊,該過程中也容易發生競爭失敗導致系統故障。
分布+集中式架構的模塊化UPS功率模塊內整流、逆變的控制是分布的,而均流邏輯等控制則是集中控制模式,即采用獨立集中的控制模塊(如圖2中控制模塊)來檢測市電的頻率和相位,然后向每個模塊發出同步信號,各個功率模塊接受到此同步信號后通過自身的控制環輸出相應頻率相位的正弦波。當市電丟失時,集中控制模塊會自激產生同步信號發送給各個UPS模塊來保證各單元的輸出同頻同相。同時在均流的控制實現形式方面,集中式架構的模塊化UPS依靠控制模塊來檢測整個系統的負載電流,然后除以系統模塊數量來作為各個UPS模塊的均流參考值,進而與各模塊輸出電流比較后求出偏差值來不斷調整各模塊的輸出電流,以保證系統內模塊間良好的均流度。分布+集中控制邏輯模式的優點在于采用獨立的均流與邏輯控制單元,均流度更好,且控制邏輯層級清晰,各功率模塊之間不存在競爭關系,軟件邏輯可靠性較高。為了保證集中控制單元的可靠性,避免單點故障,一般采用該架構的UPS控制單元及通訊線路均會做1+1備份。1+1熱備份是最常用的備份方式,其可靠性在各類系統長期運行實踐中已得到驗證。
綜合來說,集中式冗余架構具有的優勢是明顯的。
4.集中旁路與分散旁路對比
正如本文中兩種架構圖所示,目前大容量模塊化UPS系統的旁路控制技術主要有兩種模式:1、系統集中旁路模式(UPS系統內只有一套旁路系統,如圖2所示);2、系統分散旁路模式(UPS系統內每個功率模塊都有一套旁路系統,如圖1所示)。集中旁路系統具有過載能力強,可靠性高的優點,而分散旁路具有可擴容,成本低的優點,但可能存在一定的可靠性風險。
對于分散旁路模式,表面上看因分散布置,在UPS模塊冗余時類似于冗余設計,一處旁路故障,其它旁路仍可工作。實際上此種分散與冗余有本質不同。旁路的主要器件為SCR。因為器件的離散性較大,系統工作在旁路模式時,各個旁路基本不可能處于均流狀態;而為了保持旁路輸出的電壓波形完整,在旁路模式時不會進行開關動作,難以電流進行控制,僅依賴自然均流不均流度很難控制在25%以內,電流大的模塊很可能因旁路過載而關機,影響系統供電連續性。
除了穩態的均流問題,在瞬態時分散旁路系統也具有一定的風險。在系統控制器發送切換旁路模式的信號之后,因為信號傳輸路徑、模塊控制器響應速度、器件一致性等各方面原因,各個旁路很難同步切換,而先切換導通的SCR將承擔大部分負載甚至所有負載,極易導致該SCR失效。
靜態旁路是主路模式的冗余,作用非常重要。而分散旁路的設計方式大大降低了旁路的可靠性。實際上,在傳統塔式UPS應用中當并機數超過四臺時,一般為了避免旁路不均流問題,都需要采用集中靜態旁路系統。因為旁路系統的限制,采用分散旁路系統的UPS很難具有較好可擴展性。
5.總結
如上所述,模塊化UPS因其高可靠、易維護、易擴容等優點,大大地節省了客戶運營維護成本,為業務的長期穩定運行提供了保障。兩種典型架構的模塊化UPS都能提供較好的維護性與擴容能力,比起傳統UPS的可用性大幅提升。但從技術角度分析,集中式結構的模塊化UPS具有更高的安全性,更優異的可靠性。
核心關注:拓步ERP系統平臺是覆蓋了眾多的業務領域、行業應用,蘊涵了豐富的ERP管理思想,集成了ERP軟件業務管理理念,功能涉及供應鏈、成本、制造、CRM、HR等眾多業務領域的管理,全面涵蓋了企業關注ERP管理系統的核心領域,是眾多中小企業信息化建設首選的ERP管理軟件信賴品牌。
轉載請注明出處:拓步ERP資訊網http://www.sdyuan.com/
本文標題:淺談模塊化UPS的技術選擇
























